Kiến thức, Thiết kế và tiêu chuẩn

Ý nghĩa đường cân bằng nước giữa các cụm tháp giải nhiệt hệ thống Water Chiller

y-nghia-duong-can-bang-nuoc-giua-cac-cum-thap-giai-nhiet-he-thong-wate
NỘI DUNG CHÍNH

Trong khâu thiết kế, hầu hết mọi người rất ít ai để ý tới tác hại của việc làm nước tháp tràn từ đó làm cho hệ thống hoạt động trở nên kém hiệu quả. Thông qua bài viết dưới đây của Bảo Hưng sẽ giúp bạn hiểu rõ và thiết kế đúng đường cân bằng nước của các tháp giải nhiệt sẽ góp phần làm nâng cao chất lượng hoạt động của hệ thống Water Chiller.

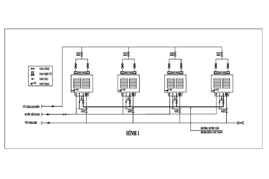
1. Tác dụng của đường nước cân bằng giữa các cụm tháp giải nhiệt trong hệ thống

Lấy ví dụ như hình 1 dưới đây là hệ thống có bốn cụm tháp giải nhiệt được nối với nhau bởi đường nước cân bằng. Nếu như không có đường nước cân bằng giữa các cụm tháp thì khi hoạt động đồng thời các tháp sẽ xảy ra các tình trạng như sau:

Ý nghĩa đường cân bằng nước giữa các cụm tháp giải nhiệt hệ thống Water Chiller

Ý nghĩa đường cân bằng nước giữa các cụm tháp giải nhiệt hệ thống Water Chiller

Các cụm tháp giải nhiệt đều được khống chế bằng các van cổng, van điện từ cả đường cấp lẫn hồi. Tuy nhiên đường ống cấp đến và hồi về chiller đều là ống góp chung giữa các tháp chứ không phân nhiều ống. Do đó việc nước cấp đến và hồi về chiller giữa các tháp không thể cân chỉnh đều nhau hoàn toàn được mà nguyên nhân bởi các yếu tố như vị trí các tháp so với bơm, đường ống lắp đặt tại mỗi tháp…

Chính việc nước không đồng đều tại các cụm tháp nên khi hoạt động đồng thời sẽ có tháp hút nhiều nước và tháp ít hơn. Ở các tháp ít nước hơn cũng sẽ xảy ra hiện tượng hụt nước giả và tràn nước ở các tháp nhiều nước bởi van phao như được nói đến ở phần trước. Bên cạnh đó một số trường hợp khi cụm tháp hút nước nhiều thiếu nước trong khi lượng nước bổ sung chậm sẽ dẫn đến việc bơm giải nhiệt trong tháp chạy khô nên dễ hư hỏng.

Với những vấn đề trên thì đường nước cân bằng giữa các tháp giữ vai trò khá quan trọng trong hệ thống. Nó giúp hệ thống hoạt động ổn định hơn và không xảy ra các hiện tượng như trên, gây lãng phí nước và hiệu quả giải nhiệt hệ thống kém.

2. Cách xác định kích thước đường nước cân bằng giữa các tháp

Đường nước cân bằng giữa các cụm tháp trong hệ thống là không thể thiếu, đồng thời cần lưu ý cao độ lắp đặt giữa các tháp phải bằng nhau.

Vậy việc chọn kích thước đường ống cân bằng ấy ra sao?

Với kích thước đường nước cân bằng chúng ta có thể tham khảo guideline của nhà cung cấp tháp giải nhiệt hoặc theo kinh nghiệm, chúng ta sẽ căn cứ vào lưu lượng nước qua cụm tháp giải nhiệt lớn nhất trong hệ thống để tính. Khi đó lưu lượng để tính cho đường ống cân bằng khoảng 15% lưu lượng của tháp giải nhiệt lớn nhất trong hệ thống.

Ngoài ra, bạn có thể tham khảo bảng 1 được đính kèm để chọn kích thước đường ống cân bằng giữa các tháp.

Ý nghĩa đường cân bằng nước giữa các cụm tháp giải nhiệt hệ thống Water Chiller

3. Các hệ lụy thực tế khi thiếu đường cân bằng nước giữa các cụm tháp giải nhiệt

Trong thực tế vận hành hệ thống Water Chiller, việc không thiết kế đường cân bằng nước giữa các cụm tháp giải nhiệt không chỉ gây ra hiện tượng tràn hoặc hụt nước như đã nêu, mà còn kéo theo hàng loạt hệ lụy phức tạp ảnh hưởng nghiêm trọng đến hiệu quả và độ bền của hệ thống.

Một số hệ lụy phổ biến có thể kể đến:

  • Hiệu suất giải nhiệt không đồng đều: Khi một số tháp nhận nhiều nước hơn, tốc độ dòng chảy và khả năng trao đổi nhiệt sẽ vượt mức thiết kế, trong khi các tháp khác lại hoạt động dưới tải. Điều này khiến hiệu quả tổng thể của cụm tháp bị giảm sút và nhiệt độ nước hồi về chiller không đạt chuẩn.

  • Gia tăng áp lực thủy lực không mong muốn: Do chênh lệch lưu lượng giữa các cụm tháp, áp lực tại các nhánh ống sẽ không cân bằng. Hệ quả là một số thiết bị như van, cảm biến hoặc ống dẫn dễ bị quá tải, rò rỉ hoặc hư hỏng.

  • Van phao làm việc liên tục gây hao mòn: Như đã nêu, khi tháp thiếu nước giả do chênh lệch áp lực, van phao sẽ liên tục mở để cấp nước bổ sung. Điều này không chỉ gây lãng phí nước mà còn làm giảm tuổi thọ van và gia tăng tần suất bảo trì.

  • Bơm giải nhiệt chạy khô: Trong những trường hợp cực đoan, nếu cụm tháp bị hụt nước nặng mà nước bù không kịp cấp, bơm giải nhiệt có thể chạy không tải (khô), dẫn đến cháy động cơ hoặc hỏng seal cơ khí – một trong những lỗi nghiêm trọng và tốn kém chi phí sửa chữa.

Ý nghĩa đường cân bằng nước giữa các cụm tháp giải nhiệt hệ thống Water Chiller

4. Một số lưu ý kỹ thuật khi thiết kế đường nước cân bằng

Để đảm bảo đường cân bằng nước hoạt động đúng mục đích, cần tuân thủ một số nguyên tắc kỹ thuật sau:

  • Chiều cao mực nước giữa các bồn tháp phải bằng nhau: Đây là điều kiện tiên quyết để dòng chảy tự cân bằng khi các cụm tháp cùng hoạt động. Bất kỳ sự sai lệch nào về cao độ sẽ làm chênh lệch áp lực thủy tĩnh và gây mất cân bằng dòng nước.

  • Hạn chế tối đa các co nối, thay đổi hướng dòng chảy trên đường cân bằng: Các khúc cua hoặc thay đổi tiết diện đường ống sẽ tạo ra trở lực thủy lực, ảnh hưởng đến khả năng phân phối đều dòng nước giữa các tháp.

  • Chọn vật liệu và đường kính ống phù hợp: Với lưu lượng tính toán là khoảng 15% tổng lưu lượng của cụm tháp lớn nhất, nên chọn đường ống có khả năng chịu áp lực và ăn mòn tốt (ví dụ như HDPE, inox hoặc thép mạ kẽm), đồng thời tuân thủ theo bảng lựa chọn đường kính từ nhà sản xuất.

  • Có thể bố trí van điều tiết dòng (balancing valve): Trong một số hệ thống phức tạp, để kiểm soát chính xác lưu lượng nước phân phối giữa các tháp, kỹ sư có thể cân nhắc lắp van cân bằng (manual balancing valve hoặc automatic balancing valve).

Ý nghĩa đường cân bằng nước giữa các cụm tháp giải nhiệt hệ thống Water Chiller

Thiết kế đường cân bằng nước tuy là một chi tiết nhỏ nhưng đóng vai trò “xương sống” giúp đảm bảo sự ổn định và đồng đều trong toàn bộ cụm tháp giải nhiệt. Việc đầu tư đúng và đủ cho hạng mục này sẽ không chỉ giúp hệ thống hoạt động hiệu quả, tiết kiệm nước và năng lượng mà còn giảm thiểu tối đa các sự cố và chi phí bảo trì về sau. Nếu bạn đang cần tư vấn cụ thể cho hệ thống Water Chiller, đừng ngần ngại liên hệ đội ngũ kỹ sư của Bảo Hưng để được hỗ trợ chi tiết hơn.

5. FAQ – Các câu hỏi thường gặp về đường nước cân bằng trong tháp giải nhiệt

1. Nếu không có đường nước cân bằng, có thể điều chỉnh thủ công không?

Có thể, nhưng không hiệu quả và rất tốn thời gian. Bạn có thể điều chỉnh thủ công bằng cách sử dụng van để cân bằng lưu lượng nước giữa các tháp. Tuy nhiên, việc này đòi hỏi phải theo dõi và điều chỉnh liên tục, vì lưu lượng nước sẽ thay đổi theo nhiều yếu tố như công suất của bơm, sự thay đổi áp suất trong đường ống… Việc điều chỉnh thủ công không đảm bảo được sự đồng đều và có thể dẫn đến các sự cố như tràn hoặc hụt nước.

2. Đường nước cân bằng có cần bảo trì không?

Có. Đường nước cân bằng cũng là một phần của hệ thống đường ống, do đó cần được bảo trì định kỳ. Việc bảo trì bao gồm kiểm tra các mối nối có bị rò rỉ không, vệ sinh bên trong đường ống để tránh cặn bẩn tích tụ. Mặc dù đường nước cân bằng không tiếp xúc với nhiệt độ cao như các đường ống khác, nhưng việc vệ sinh vẫn rất cần thiết để đảm bảo dòng chảy luôn thông suốt.

3. Có thể lắp van phao thay thế cho đường nước cân bằng không?

Không. Van phao chỉ có tác dụng cấp nước bổ sung khi mực nước trong bồn tháp bị hụt, chứ không giúp cân bằng lưu lượng nước giữa các tháp. Nếu không có đường nước cân bằng, một tháp có thể bị tràn nước trong khi tháp khác bị hụt, khiến van phao của tháp bị hụt nước phải hoạt động liên tục. Điều này gây lãng phí nước và làm giảm tuổi thọ của van phao. Đường nước cân bằng giúp đảm bảo mực nước luôn bằng nhau giữa các tháp, giúp hệ thống hoạt động ổn định và hiệu quả.

Với những thông tin mà Bảo Hưng cung cấp trên mong rằng sẽ hữu ích với bạn. Nếu bạn vẫn còn thắc mắc hay quan tâm tới dịch vụ thiết kế thi công hệ thống điều hòa, cấp khí tươi thì hãy đặt tư vấn online ngay nhé !

CÔNG TY TNHH ĐẦU TƯ VÀ PHÁT TRIỂN THƯƠNG MẠI BẢO HƯNG

Hotline: 08.1800.1588

Email: info@baohung.co

Chúng tôi luôn sẵn lòng phục vụ!

LIÊN HỆ ZALO
LIÊN HỆ 0818001588
LIÊN HỆ EMAIL
Nhận tư vấn dịch vụ

Nhận tư vấn dịch vụ

Vui lòng để lại thông tin.